Print this article Font size 16
Если генератор перестал давать зарядку, ничего хорошего в этом нет. Необходимо сразу приступать к поиску причины такой неисправности. В противном случае все ваше электрооборудование окажется без питания, а аккумулятор в скором времени полностью сядет.
Если генератор работает хорошо, тогда аккумуляторная батарея не будет нуждаться в дополнительной зарядке специальными устройствами в течение многих месяцев, порой даже лет. В АКБ стабильно будет сохраняться минимум 60% заряда. Таким образом, аккумуляторы постоянно восполняют запас заряда за счет работы генератора.
Внешний вид устройства
Что стоит на ВАЗ 2110
Для автомобилей ВАЗ 2110 предусматривается установка двух типов генераторов, в зависимости от установленного двигателя.
- Для карбюраторных моделей устанавливается генератор с номером 9402.3701.
- Если двигатель инжекторный, тогда каталожный номер используемого генератора будет 3202-3771. Он имеет поликлиновый ремень.
Вне зависимости от типа установленного двигателя и генератора соответственно, неполадки на устройствах встречаются одни и тех же, потому процедура проверки и ремонта в обоих случаях идентична.
Неисправности
Есть две основные причины, из-за которых генератор перестает должным образом обеспечивать зарядку.
| Причина | Особенности |
| Перегрузка устройства | Случается такое у тех, кто любит устанавливать многочисленное дополнительное оборудование, которое питание за счет генератора, то есть требует электроэнергии. Это могут быть динамики, электронасосы, видеоустройства и пр. Штатный генератор на такие нагрузки не рассчитан, потому теряет эффективность |
| Несоответствие АКБ и генератора | Чтобы обеспечить работу электрооборудования, дополнительно установленного на автомобиль, многие решают установить более мощную аккумуляторную батарею при штатном генераторе. Несоответствие мощностей приводит к тому, что генератор перестает обеспечивать должную зарядку более мощного аккумулятора. Так ему попросту не хватает для этого ресурсов |
Какой заряд выдает генератор
Многих интересует вопрос о том, сколько же генератор должен выдавать для нормального функционирования.
Здесь параметры напрямую зависит от текущего состояния автомобиля.
- Если двигатель холодный, только включается, тогда напряжение составит в норме 14,1-14,4 Вольт;
- Если проверять напряжение после длительных поездок в условиях пробок, тогда генератор будет выдавать уже меньше, около 13,9-14,1В.
Замена реле зарядки аккумулятора
1. Отключите «минус» от аккумулятора.
2. Отключите «минус» генератора
3. Открутите гайку крепления «плюса» генератора и снимите пластиковую крышку, отогнув защелки
4. Открутите два винта крепления регулятора напряжения (генератор снят для наглядности) и снимите его
Щетки должны выступать из регулятора напряжения минимум на 5мм. Мои щетки выступали на 1-1.2 см.
Почти новые, можно сказать. Щетки не заедали и вообще были в хорошем состоянии. Далее, я зачистил клеммы самого аккумулятора и контакты «+» или, как его еще называют, выхода «B» генератора. Вновь замерил напряжение — картина та же. Заряд плохой. Взвесив все за и против, я решил не разбирать генератор (если решите разобрать генератор Вам сюда), а заменить регулятор напряжения (несмотря на хорошее состояние щеток). Этот элемент в генераторе, пожалуй, самый дешевый. Я купил за 230р. Заменив регулятор и заведя двигатель, я поспешил проверить напряжение. На мультиметре показались долгожданные показания 14.1В. Включив ближний свет, печку, колонки и обогрев стекла, прибор показал , 13.6В. Заряд на аккумулятор вновь стал поступать. Далее, я снял АКБ и зарядил его дома. Сейчас, спустя две недели, все показания АКБ в норме. Надеюсь эта статья будет кому-то полезна.
Регулятор напряжения на современном автомобиле автоматически и непрерывно корректирует ток возбуждения генератора. Причем данный процесс идет так, чтобы при изменении токовой нагрузки и частоты вращения генератора величина его напряжения оставалась в строго определенном интервале.
Поиск причин неисправностей
Отсутствие зарядки может быть вызвано широким перечнем причин, о которых мы сегодня поговорим.
К таковым причинам относят:
- Слабые контакты;
- Обрывы обмотки;
- Замыкание на роторном корпусе;
- Межвитковые замыкания;
- Механические поломки;
- Замыкание зажима плюса на корпусе;
- Замыкание в фазовой обмотке;
- Замыкание статора на корпусе.
Рассмотрим эти ситуации более детально, чтобы определить истинную причину поломки конкретно в вашем случае.
Начните с того, что отключите все дополнительное оборудование в вашем автомобиле, которое не предусмотрено штатной комплектацией — видеорегистратор, навигатор, аудиосистема и пр.
Далее выполняем следующие операции.
- Измерьте отдачу тока, когда автомобиль холодный, он не работает и все системы жизнеобеспечения отсоединены. Если отдачи совсем не будет, это хорошо. Но происходит это редко. Практически всегда на десятках может быть недостаточный контакт, какое-то замыкание, по причине которого отдача есть, но небольшая. Куда хуже, если отдача внушительная и приводит к разрядке аккумулятора за одну ночь, проведенную на стоянке или в гараже.
- Если все в норме, сильных утечек тока нет или они незначительные, а аккумуляторная батарея сохранил свой заряд, тогда можно вернуть все приборы на места, которые были установлены дополнительно.
- Проведите повторную проверку отдачи. Если при этом приборы показывают активную утечку тогда, тогда причина кроется не в аккумуляторе, не связана с генератором. Виновником проблемы является одно из устройств, подключенных дополнительно.
- Если и при этом отдача не наблюдается, тогда нужно внимательно осмотреть генератор.
- Источников неприятностей, которые могут привести к выходу из строя генератора, существует множество. К ним относят:
- Недостаточный контакт между кольцами ротора и щетками;
- В обмотке возбуждения произошел обрыв;
- Возникло межвитковое замыкание на катушке обмотки возбуждения. В таком случае генератор будет гудеть и сильно греться;
- Обмотка возбуждения замыкает на корпус ротора;
- Статор замыкает на корпус;
- Возникает обрыв в фазовой обмотке статора;
- Пробились диоды в выпрямительном блоке, то есть диодном мосту;
- Замкнуло плюс на корпусе;
- Появились механические неисправности.
Далее мы детальнее рассмотрим каждую из представленных выше причин.
Разобранный агрегат
Решение проблем
- Слабый контакт. Ослабление контакта может происходить по причине загрязнения, попадания масла на щетки, контактные кольца. Также контакт может ухудшиться из-за усадки пружин, которые давят на щетки, либо зависли щетки. Подобные явления приводят к повышению сопротивления возбуждения и порой способны оборвать цепь. Для устранения проблемы иногда достаточно просто обработать поверхности ветошью, вымоченной в бензине. Если щетки износились, их лучше заменить. Параллельно проверьте состояние пружин, колец. Кольца окисляются, потому обработайте их стеклянной наждачкой.
- Оборвалась обмотка. Если это произойдет, пропадет зарядка АКБ. Для определения проблемы положите руку на аккумулятор. При наличии обрыва устройство начнет греться. Если хотите более точную проверку, тогда отключите конец обмотки возбуждения от щетки и подсоедините к нему и зажиму Ш провода АКБ, используя вольтметр или лампочку. При наличии обрыва лампа не загорится, а стрелка вольтметра не сдвинется с места. Проверьте каждую катушку отдельно, чтобы определить, какая из них не дает генератору работать. Внутренние катушки подлежат замене, а внутренние паяются.
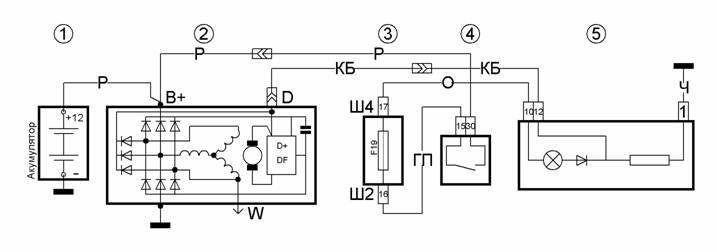
Схема агрегата
- Замыкание между витками. Межвитковое замыкание может произойти в любой катушке обмотки возбуждения. Если такая ситуация произошла, обмотка начнет греться, ток возбуждения увеличится. Для проверки обязательно измерьте показатели сопротивления каждой катушки. Для этого вам пригодится вольтметр.
- Замыкание на корпусе ротора. Такая поломка приводит к тому, что вся обмотка возбуждения замыкается. Генератор прекращает свою работу. Наиболее распространенным участком замыкания являются места вывода концов обмотки к кольцам ротора. Для проверки используйте лампочку на 220В. Один провод следует подключить к любому контакту кольца, а второй — на сердечник или вал ротора. Если замыкание имеется, тогда лампочка включится. Эксплуатация автомобиля с таким генератором невозможна. Необходимо изолировать или полностью заменить неисправную обмотку. Первый вариант подойдет только для того, чтобы доехать до СТО и провести полноценный ремонт.
- Замыкание на фазной обмотке. Такого рода проблема возникает из-за того, что разрушается изоляция, имеющаяся между витками катушки статора. Если это произошло, генератор начнет сильно греться, аккумуляторная батарея не будет получать достаточный заряд, так как это происходит при высоких показателях оборотов коленчатого вала.
- Замыкание статора на корпусе. Как и в случае с другими перечисленными вариантами замыкания, в этой ситуации генератор начинает перегреваться, гудеть, его мощность существенно падает. Для проверки вам потребуется лампочка с мощностью 220В. Один провод подключается к сердечнику, а второй — на вывод обмотки. Любой. При наличии замыкания ваша лампочка загорится. Чтобы устранить проблему, достаточно просто заменить вышедшую из строя катушку.
- Плюсовой зажим замыкает на корпус. Такая неисправность неприятна тем, что она не просто перегревает ваш генератор. Также из-за данного замыкания происходит пробой диодов выпрямительного блока. Оттуда проблема переходит на аккумуляторную батарею, которую может попросту замкнуть. Не редко замыкание приводило к полному выходу аккумулятора из строя. Хотя чаще всего он просто полностью разряжается.
- Механические проблемы. Если принимать во внимание все возможные механические неполадки генератора, тогда на первом месте по частоте будет растяжение ремня. Это наиболее популярная поломка в случае с ВАЗ 2110. Если это произойдет, шкив начнет серьезно перегреваться, у аккумуляторной батареи будет недостаточная зарядка. Не лишним мероприятием является проверка качества всех контактов, наличия обломов соединений и прочих возможных механических проблем.
При обнаружении проблем с генератором следует незамедлительно приступать к мероприятиям, направленным на устранения поломки. Если опыта нет, обращайтесь исключительно на проверенные станции технического обслуживания.
Генератор — это сердце электросистемы вашего автомобиля. Словно главный орган человека, он обеспечивает питание всех приборов, устройств. Потому к нему следует относиться очень бережно и при возникновении неполадок не затягивать с ремонтом.
Что такое регулятор напряжения генератора?
Регулятор напряжения представляет собой реле, которое в нужные моменты времени замыкает и размыкает электрическую цепь. В автомобилях данное реле работает для ограничения выходного напряжения. Дело в том, что генератор с определенной частотой вращения ротора может вырабатывать конкретное напряжение. Так как частота вращения ротора постоянно зависит от частоты вращения коленчатого вала, то и напряжение меняется соответственно. Для удержания заданного напряжения было разработано специальное устройство, которое помогает создать выходное напряжение в пределах 12 – 14 Вольт.
Первое реле напряжения выполнялось в виде электромагнита, которое с изменением входной величины размыкалось, а при падении напряжения снова замыкалось, таким образом, напряжения в электрической цепи бортовой системы удерживалось в строго заданном диапазоне. Такой диапазон необходим для корректной работы электрических приборов. Если увеличить величину напряжения до значений, превышающих номинальные, то прибор попросту выйдет из строя.
Другим этапом развития механического реле стало появление полупроводникового устройства, которое работает намного точнее и надежнее. Полупроводниковое реле имеет меньшие габариты и специальный сигнализатор, который говорит о том, работает ли прибор или он вышел из строя.
Главным отличие механического реле от полупроводникового – это возможность проведения регулировок. Если выходное напряжение питающей цепи изменилось, то, изменяя положение специального устройства, можно задать новые величины, которые позволят работать реле еще долгое время.
При выходе из строя реле регулятора, оно подлежит только замене.



